Troubleshooting Trailer Lights Turn Signal

Troubleshooting Trailer Lights Turn Signal. First, trailer lights are merely clones of the lights (running lights, directional signals, and brake lights) that are mounted internally on the rear of all Troubleshooting: So you hook up the rig, walk to the rear of the trailer, and have your tow vehicle partner turn on the headlights and test the running. Either the turn signal switch assembly, a bad bulb, a bad fuse, or a bad turn signal flasher.

I have a 2006 Rockwood Premier 2309 Tent Trailer that I am ...
I have a 2006 Rockwood Premier 2309 Tent Trailer that I am ... (Harriett Stephens)
I really dont want to pull out the whole dash and uncover. First, trailer lights are merely clones of the lights (running lights, directional signals, and brake lights) that are mounted internally on the rear of all Troubleshooting: So you hook up the rig, walk to the rear of the trailer, and have your tow vehicle partner turn on the headlights and test the running. This is a practical approach to troubleshoot any electrical wiring problem with a trailer.

If the light fails to blink after operating the relevant lever inside the car, even.

Your car's turn signal is a critical safety feature because it alerts other drivers and pedestrians to your intentions on the road.

Turn Signals and Running Lights Not Working with T-One ...

1Pair 12V LED Bullet shape Tail Turn Signal Light Truck ...

Turn Signals and Running Lights Not Working with T-One ...

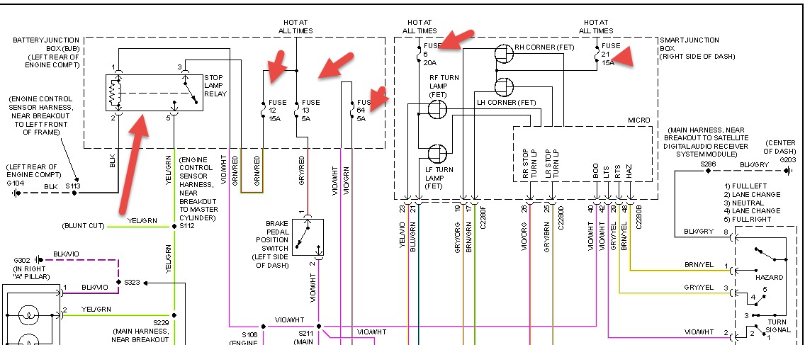
2010 Ford F-350 Lights: No Turn Signals , No Brake Lights ...

Trailer wiring diagrams

1995 Gmc Right Turn Signal Problems: I Have a 1995 Gmc ...

Troubleshooting Trailer Lights - BoatUS Magazine

Troubleshooting Trailer Brake and Turn Signal Lights on ...

Troubleshooting Trailer Turn Signals Not Functioning on a ...

These are the problems and easy step by step guideline on turn signal troubleshooting. Tap your brakes to make sure the trailer's brake lights work. Question: We have lights in truck and trailer.

0 comments